发布产品/安装技术的知识文章 为您答疑解惑
您的位置: 首页 > 新闻资讯

咨询热线

400-812-0910
黄瓜视频黄色电子质量管理体系认证证书 头条
质量管理体系认证证书......
压差测控器主板PCB

黄瓜视频黄色带您深入了解黄瓜视频下载污(压差测控器篇)--主板介绍

在上一篇《黄瓜视频黄色电子带您深入了解黄瓜视频下载污》中主要介绍了黄瓜视频下载污的构成、原理以及黄瓜视频下载污的核心部分--压差测控器…
黄瓜视频黄色带您深入了解黄瓜视频下载污(压差测控器篇)--外壳介绍

黄瓜视频黄色带您深入了解黄瓜视频下载污(压差测控器篇)--外壳介绍

本文介绍了黄瓜视频下载污的构成,并对其主要组成部分压差测控器(黄瓜视频黄色LR-18PS)进行了拆解,重点介绍了外壳部分,为消费者…
国家《建筑防烟排烟系统技术标准》公告

新建筑防烟排烟系统技术标准实施在即,哪些变化要注意?

2018年1月2日,住房城乡建设部发布国家标准《建筑防烟系统技术标准》相关公告。公告明确了新规的实施日期(2018年8月…
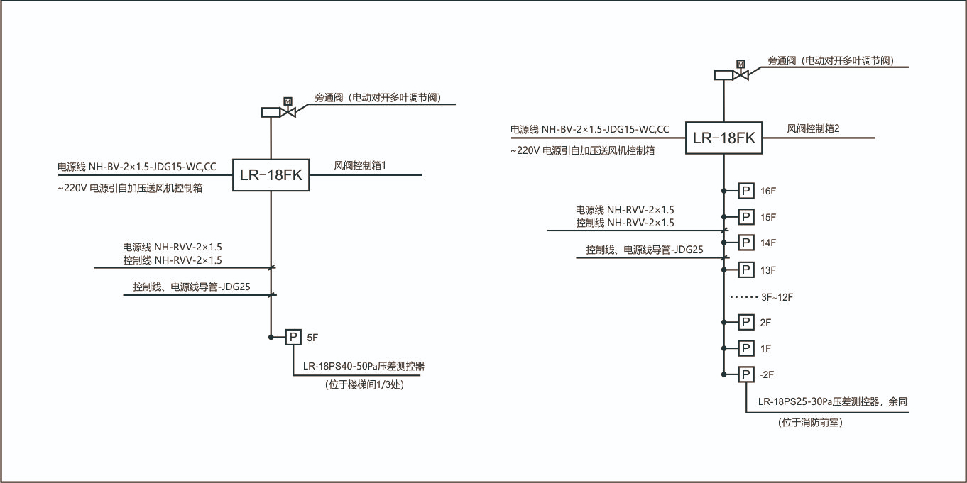
余压控制典型设计

正压送风系统余压控制方案对比介绍

本文旨在帮助大家了解正压送风系统中,余压控制的几种方式,分析各方式的优势及劣势,以及在选购余压控制装置应注意哪些问题?
黄瓜视频黄色电子分享压差测控器的安装步骤

黄瓜视频黄色电子分享压差测控器的安装步骤

近来有很多客户咨询项目图纸上设计有消防前室正压送风系统的压差测控器,但是不知道该如何安装,针对这一问题,黄瓜视频黄色电子小编在这…
压力开关与压差测控器有何区别?

压力开关与压差测控器有何区别?

暖通系统风机送风道的开闭执行机构有个监测执行机构开启状况的机械式压力开关,常见品牌有西门子和霍尼韦尔,这个压力开关分别监…
网站地图